Ningbo Richge Technology Co., Ltd.
Ningbo Richge Technology Co., Ltd.
Produtos
FN18 12KV Gangue trifásica operada por carga de carga de ar com dispositivo de aterramento e interruptor de fusível Nalf
  • FN18 12KV Gangue trifásica operada por carga de carga de ar com dispositivo de aterramento e interruptor de fusível NalfFN18 12KV Gangue trifásica operada por carga de carga de ar com dispositivo de aterramento e interruptor de fusível Nalf
  • FN18 12KV Gangue trifásica operada por carga de carga de ar com dispositivo de aterramento e interruptor de fusível NalfFN18 12KV Gangue trifásica operada por carga de carga de ar com dispositivo de aterramento e interruptor de fusível Nalf

FN18 12KV Gangue trifásica operada por carga de carga de ar com dispositivo de aterramento e interruptor de fusível Nalf

Model:FN18-12DR
Os interruptores de carga FN18 e as combinações de comutador de carga são interruptores de carga de alta tensão e alta desempenho combinando extinção de arco de ar comprimido e extinção de arco produzido por gás. A combinação de interruptor de carga e fusível combina as vantagens do comutador de carga com as do fusível para alternar qualquer corrente de carga até a corrente de quebra nominal da chave de carga e alternar qualquer sobrecorrente para a corrente de quebra de curto-circuito nominal da combinação por meio da operação do fusível e seu impinger. É usado em distribuições de energia trifásica de tensão classificada com 50Hz de 12kV e classificação de corrente 630A EsP para rede de anel de energia na rede de construção da rede da rede de edifícios altos e instalações públicas como um produto ideal para proteger a subestação de pacotes e o transformador.

FN18 12KV Gangue trifásica operada por carga de carga de ar com dispositivo de aterramento e interruptor de fusível Nalf

     Estamos comprometidos em desenvolver o comutador de carga, recloser automático de alta tensão ao ar livre, disjuntor de vácuo de tensão interna que estão mais próximos das necessidades dos consumidores e fornecem aos consumidores melhores produtos. Sempre tomamos a sociedade gratificante como uma bênção e tomamos a prosperidade e a revitalização da pátria como nossa própria responsabilidade. Nossa empresa leva a reputação e a qualidade da equipe da empresa antes do desenvolvimento da empresa como nossa garantia de desenvolvimento. Insistimos na idéia de ciência e tecnologia é a primeira força produtiva. Com nossos SKILs técnicos, gerenciamento eficiente e produtos de alta qualidade, ganhamos elogios de nossos clientes com nossos bens econômicos.

      O FN18- 口 é um interruptor de falha geral, de três polos, que oferece aos proprietários e montadores do SwitchGear as vantagens de uma tecnologia de interrupção avançada e um desempenho comprovado e confiável em um design compacto. O interruptor está disponível para os montadores de distribuição como um bloco de construção para aplicações de porta-chaves e montadas em metal e montadas em Metal nas classificações de 12-40,5 kV.

A chave FN18 padrão inclui uma estrutura de aço pesada com isoladores de impulso, um sistema exclusivo de extinção de arco do tipo Buffer, um mecanismo de operação e componentes de transporte de corrente, incluindo interruptores do tipo lâmina com dobradiças fundidas e conectores da mandíbula.

Acessórios e recursos opcionais incluem uma variedade de alças de operação, um operador de motor, interruptores auxiliares, um dispositivo de viagem de derivação, bases de fusíveis, disparo de fusível mecânico, interruptores de aterramento, intertravamento mecânico da porta e intertravamento de chaves.








Informações básicas.



Estrutura



Parâmetro técnico


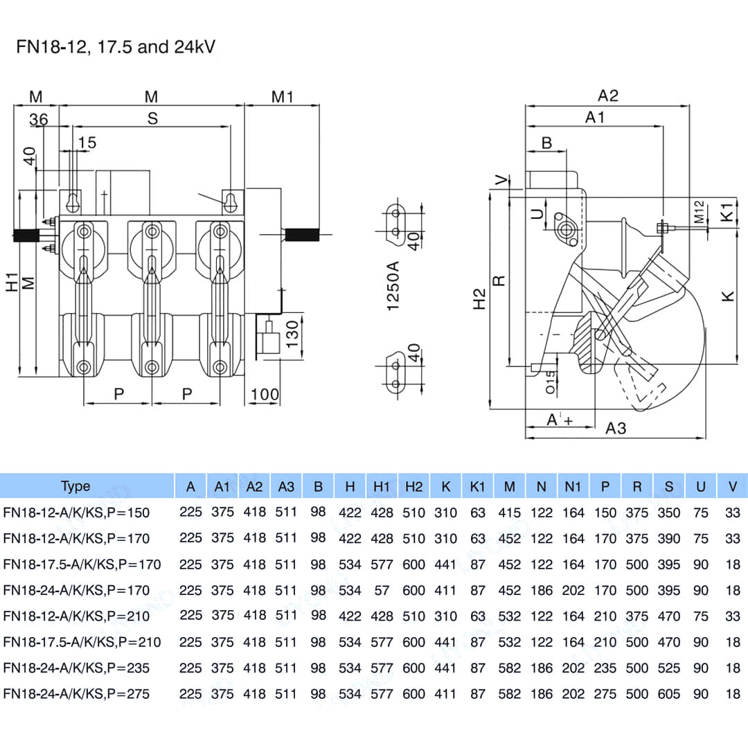
Modelo e desenho






Perguntas frequentes

P: Eu poderia ter preços de seus produtos?

A: Bem -vindo. Sinta -se à vontade para nos enviar uma consulta aqui. Nós responderemos você dentro de 24 horas.

P: Posso obter uma amostra antes da ordem em massa?

R: Sim, agradecemos a ordem de amostra para testar e verificar a qualidade. Amostras mistas são aceitáveis.

P: Podemos imprimir nosso nome de logotipo/ empresa em produtos?

R: Sim, é claro, aceitamos OEM e precisamos que você forneça autorização da marca.

P: Você aceita a personalização do produto?

R: Sim, é claro, forneça desenhos ou parâmetros específicos, vamos citar você após a avaliação.

P: Qual é o tempo de entrega?

R: O prazo de entrega depende das quantidades solicitadas, geralmente dentro de 7 a 20 dias após o recebimento do pagamento.

P: Quais são os seus termos comerciais?

R: Aceitamos EXW, FOB, CIF, FCA, etc.

P: Qual é o seu método de pagamento?  

R: Aceitamos T/T, Western Union, PayPal, etc.

P: Você inspeciona os produtos acabados?

R: Sim, cada etapa de produção e produtos acabados será inspeção pelo departamento de CQ antes de enviar. E forneceremos relatórios de inspeção de mercadorias para sua referência antes de remessa

P: Como resolver os problemas de qualidade após as vendas?

R: Tire fotos dos problemas de qualidade e envie -nos para nossa verificação e confirmação, faremos uma solução satisfeita para você dentro de 3 dias.



Fábrica


Certificado




Hot Tags: FN18 12KV Gangue trifásica Operou a interruptor de quebra de carga com dispositivo de aterramento e interruptor de fusível Nalf, China, fabricante, fornecedor, fábrica, preço baixo, qualidade, venda mais recente, avançado
Enviar consulta
Informações de contato
Para dúvidas sobre painéis de baixa tensão, isoladores de alta tensão, seccionadores de aterramento de alta tensão ou lista de preços, deixe seu e-mail para nós e entraremos em contato em até 24 horas.
X
Utilizamos cookies para lhe oferecer uma melhor experiência de navegação, analisar o tráfego do site e personalizar o conteúdo. Ao utilizar este site, você concorda com o uso de cookies. política de Privacidade
Rejeitar Aceitar